Hallo,
Die Röhrenendstufe meines Leslie H32 Lautsprechers ist am Wochenendeb abgeraucht.
Der Trafo hat im laufe der Jahre wohl immer mehr Primärwindungen kurzgeschlossen, was jetzt zu
einer Überspannung geführt hat.
Dadurch sind die 2 Elkos 30 MF 475 V durchgeschmort
Die Gleichrichterröhren wurden schonmal durch Si Dioden ersetzt, die sind auch hin.
Der ganze Rest scheint ok.
Ich brauche also eine neue Spannungsversorgung 6,3V (Keine Ahnung welche Stromstärke man da braucht).
und 380V die ist mit 250 mA abgesichtert. Primär war bei 115V mit 5A gesichert.
Würde auch auf 230V gehen, kein Problem
Die Motoren laufen zwar auf 115V aber da könnte man ja noch ein Relais zwischen bauen
die Hammond hat einen Umspanner auf 115V, oder
die ganze abenteuerliche Schaltung mit der Röhre 6J5 eleminieren. Mal messen welche Spannung an Console Plug 6 anliegt.
Wäre super wenn es hier Vorschläge gibt.
Thomas aus 21029
Netzteil defekt.
Moderatoren: Tubes, Moderatorenteam
Netzteil defekt.
- Dateianhänge
-
- Aufbau.jpg (208.78 KiB) 1797 mal betrachtet
- Aufbau.jpg (208.78 KiB) 1797 mal betrachtet
-
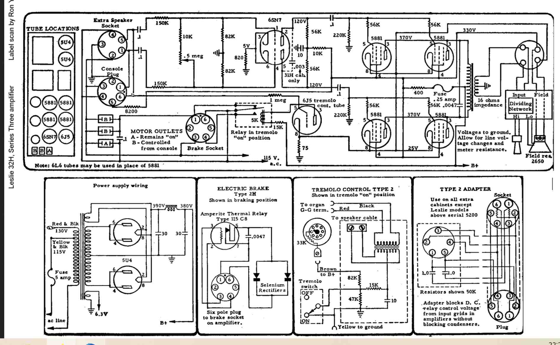
- Schaltplan.jpg (206.7 KiB) 1797 mal betrachtet
- Schaltplan.jpg (206.7 KiB) 1797 mal betrachtet
Re: Netzteil defekt.
Moin Thomas,
für diese edlen Pretiosen empfehle ich dir den nachstehenden
Link:
https://www.tube-town.de/ttforum/index.php
Da sind die absoluten Spezies für den Musikerbereich versammelt.
Aber bevor du da postet bitte die Nettikette lesen.
Ich bin mir sicher daß die Leute dir da weiterhelfen.
Viel Erfolg
Gruß Otto
für diese edlen Pretiosen empfehle ich dir den nachstehenden
Link:
https://www.tube-town.de/ttforum/index.php
Da sind die absoluten Spezies für den Musikerbereich versammelt.
Aber bevor du da postet bitte die Nettikette lesen.
Ich bin mir sicher daß die Leute dir da weiterhelfen.
Viel Erfolg
Gruß Otto
Tönt die Röhre fein in's Ohr, liegt's bestimmt am Klirrfaktor 

